Smart Design of Plumbing Systems for Multi-Storey Buildings

Home ยป Smart Design of Plumbing Systems for Multi-Storey Buildings

ยท

If youโ€™re managing, designing, or renovating a multi-storey building, you already know one truth: plumbing isnโ€™t just about pipes. The design of plumbing systems for multi-storey buildings must balance water pressure, gravity, safety, sustainability, and code complianceโ€”all while scaling vertically. A flawed system can lead to leaks, low pressure on upper floors, or even structural damage. In this guide, youโ€™ll learn how to build a resilient, efficient plumbing infrastructure from the ground upโ€”literally.


Why Is Plumbing Design More Complex in Tall Buildings?

Unlike single-family homes, multi-storey buildings face unique hydraulic challenges:

  • Water pressure drops significantly as height increases.
  • Drainage relies heavily on gravity, requiring precise pipe slopes and venting.
  • Simultaneous usage (e.g., morning showers across 20 units) strains supply and waste systems.
  • Fire safety and backflow prevention become critical at scale.

According to the American Society of Plumbing Engineers (ASPE), over 30% of plumbing-related callbacks in high-rises stem from poor initial design, not installation errors. Thatโ€™s why upfront planning is non-negotiable.


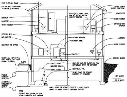
Key Components of an Effective Multi-Storey Plumbing System

A robust plumbing layout includes four core subsystems:

  1. Cold and Hot Water Supply
  2. Sanitary Drainage and Waste Removal
  3. Ventilation System
  4. Stormwater and Roof Drainage

Each must be engineered to work in harmony. For example, without proper ventilation, negative pressure can siphon trap seals, allowing sewer gases into living spacesโ€”a health hazard confirmed by the CDC.

๐Ÿ’ก Fun fact: The Burj Khalifa uses over 26 million gallons of water annually, requiring a plumbing system so advanced it includes zoned pressure-reducing valves (PRVs) on every 10โ€“15 floors to maintain safe, consistent flow.

Design Of Plumbing Systems For Multi-Storey Buildings

Step-by-Step: How to Design Plumbing for Multi-Storey Buildings

Follow this professional workflow to ensure code compliance, efficiency, and longevity.

Step 1: Conduct a Demand Load Calculation

Use the Hunterโ€™s Curve method (per IPC and UPC codes) to estimate peak water demand. Never guessโ€”calculate based on:

  • Number of fixtures (toilets, sinks, showers)
  • Fixture units (FU) assigned per type
  • Simultaneous use probability

Example: A 20-story residential building with 4 units/floor (80 units total) and 2 bathrooms each might require ~400 GPM (gallons per minute) during peak morning hours.

Step 2: Zone Your Water Supply System

Divide the building into pressure zones (typically every 8โ€“12 floors). Use:

  • Booster pumps for lower zones
  • Pressure-reducing valves (PRVs) for mid/high zones
  • Rooftop tanks (gravity-fed systems) in some designs

This prevents pipe bursts on lower floors and ensures upper floors get usable pressure (minimum 20 PSI, per ICC standards).

Step 3: Design Drain-Waste-Vent (DWV) System

  • Pipe slope: Maintain ยผ inch per foot (2%) for horizontal waste lines.
  • Vent stacks: Extend through the roof to equalize air pressure.
  • Soil stacks: Use 4-inch diameter minimum for main vertical stacks in residential towers.

โš ๏ธ Critical Tip: Never combine vent and waste pipes below the flood level of any fixtureโ€”this violates the International Plumbing Code (IPC) and risks contamination.

For more on plumbing codes, see the International Plumbing Code overview on Wikipedia.

Step 4: Select Pipe Materials Strategically

MaterialBest ForProsCons
CopperHot/cold supplyDurable, antimicrobialExpensive, prone to theft
PVC/ABSDrainage, ventsLightweight, corrosion-resistantNot for pressurized lines
PEXSupply lines (retrofits)Flexible, freeze-resistantUV-sensitive, not for outdoor use
Cast IronHigh-end drainageSound-dampening, fire-resistantHeavy, costly to install

Choose based on building height, budget, and local codes. For buildings over 10 stories, many engineers combine PEX (supply) with cast iron (drainage) for optimal performance.

Step 5: Integrate Sustainability Features

  • Greywater recycling: Reuse sink/shower water for toilet flushing (saves up to 30% potable water).
  • Low-flow fixtures: Install 1.28 GPF toilets and 1.5 GPM faucets.
  • Pipe insulation: Reduces heat loss in hot water lines by up to 25%.

The U.S. Green Building Council reports that LEED-certified high-rises using these strategies cut water bills by 20โ€“40% annually.


Common Mistakes (And How to Avoid Them)

Even seasoned teams make these errors:

  • โŒ Ignoring thermal expansion in hot water recirculation loops โ†’ pipe stress/failures
    Fix: Install expansion tanks per ASME A112.4.1.
  • โŒ Undersizing vent stacks โ†’ slow drainage, gurgling noises
    Fix: Size vents at โ‰ฅ50% of drain diameter per IPC Table 916.1.
  • โŒ Poor access panels โ†’ impossible maintenance
    Fix: Include removable ceiling panels near valves and joints every 3โ€“4 floors.

Real-World Case Study: Retrofit Success in Chicago High-Rise

Challenge: A 32-story apartment building (built in 1978) suffered chronic low pressure on floors 25โ€“32 and frequent pipe corrosion.

Solution:

  • Replaced galvanized steel with PEX-Al-PEX supply lines
  • Added three pressure zones with variable-speed booster pumps
  • Installed smart water meters per floor to detect leaks

Result:

  • Water pressure stabilized at 45 PSI on all floors
  • Leak-related emergencies dropped by 90% in 18 months
  • ROI achieved in under 4 years via reduced water waste

FAQ: Design of Plumbing Systems for Multi-Storey Buildings

Q1: How many pressure zones do I need in a 20-story building?

A: Typically 2โ€“3 zones. Floors 1โ€“7 use street pressure or low-zone pumps, 8โ€“14 use mid-zone PRVs, and 15โ€“20 use high-zone pumps or rooftop tanks. Always verify with a hydraulic model.

Q2: Can I use PEX for the entire plumbing system?

A: No. PEX is excellent for supply lines but not approved for drainage or main stacks. Use PVC, ABS, or cast iron for waste/vent systems per local codes.

Q3: Whatโ€™s the biggest risk in high-rise drainage design?

A: Trap seal loss due to pressure imbalances. This allows sewer gases into units. Proper venting and air admittance valves (AAVs) mitigate this.

Q4: Are rooftop water tanks still used in modern buildings?

A: Yes, especially in areas with unreliable municipal pressure. They provide gravity-fed backup and reduce pump dependency. However, they require regular cleaning to prevent Legionella.

Q5: How do I ensure my design meets E-E-A-T (Experience, Expertise, Authoritativeness, Trustworthiness)?

A: Partner with a licensed plumbing engineer, reference IPC/UPC codes, conduct hydraulic simulations, and document all calculations. Third-party peer review adds credibility.

Q6: Whatโ€™s the minimum pipe size for a main stack in a 15-story building?

A: 4 inches is standard for residential. For mixed-use or high-occupancy (e.g., hotels), 6 inches may be required. Always run a fixture unit count first.


Conclusion

The design of plumbing systems for multi-storey buildings is both science and artโ€”requiring precision, foresight, and deep code knowledge. Get it right, and youโ€™ll deliver reliable water, safe drainage, lower operating costs, and happier occupants. Get it wrong, and youโ€™ll face callbacks, complaints, and costly retrofits.

Whether youโ€™re an architect, engineer, or property developer, use this guide as your foundation. And if you found it helpful, share it with your team on LinkedIn or Twitterโ€”because great buildings start with great plumbing.

๐Ÿ”ง Remember: In high-rises, every drop countsโ€”design like it matters.

Comments

Leave a Reply

Your email address will not be published. Required fields are marked *